气流喷砂式冲蚀磨损试验机
技 术 文 件
一、适用范围
气流喷砂式冲蚀磨损试验机是模拟用高速气体携带大量微小固体粒子以一定的速度和角度对材料表面进行冲击,造成材料损耗的一种设备。可广泛应用于航天、冶金、石油化工等领域研究不同材料的冲蚀磨损性能。
二、试验机构简述
气流喷砂式冲蚀磨损试验机是利用压缩气体,使磨粒在气流的带动下形成一定含砂量的风砂流进行冲蚀。
本机主要包含高速气体供应系统、加料系统、冲蚀系统、试样调节部分、净化除尘部分和软件控制系统。
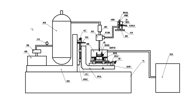
原理图
1.1高速气体供应部分
高速气体供应系统又压缩机、干燥器、储气罐、排气阀、流量计等部件组成。压缩机与储气罐相连,且在空气压缩机与储气罐的连接回路上设有干燥器和压力表,储气罐通过管路与流量计连接。可通过软件形成闭环控制,调节气体流速。
1.2加料系统
加料系统包括电子秤、储料室、加料漏斗、加料螺杆、螺杆电动机、吸气式喷枪。螺杆电动机带动加料螺杆旋转加料,储料室又与吸入式喷枪相连,将冲蚀粒子加入主气流中,为使粒子达到一定速度并保持气流气压稳定,在喷嘴前设有一长直管。而且粒子速度可通过气流加以调节。
1.3冲蚀系统
冲蚀系统包括气管、储气罐、减压阀、混合室、喷枪、储料室组成。
气体经储气罐进入混合室,与吸气式喷枪输送的冲蚀粒子混合,通过喷嘴对试样进行冲蚀。
1.4试样调节部分
试样调节部分包含试样、旋转转台、旋转双盘、调节丝杆1、手柄1、直线导轨1、调节支架、固定座、手柄2、限位块、丝杠2、直线导轨2组成。试样安装在试样夹紧座上,试样夹紧座上设有标尺与角度调节手柄,可根据需要调节试样冲蚀角度,如图一所示:
图一
试样底座下设有调节左右位置的装置,方便调节喷嘴对试样冲蚀位置进行调节。当需要测试粒子速度时,可转动手柄1使喷嘴对准双盘位置。
本机采用双转盘法测定喷嘴出口处的粒子速度,双转盘法已被证明是一种精确、经济、有效的测量侵蚀颗粒速度的方法,该装置上盘有一个开口、两圆盘之间的距离等于喷嘴出口与样品之间的距离,当盘不旋转时,由喷嘴射出的砂粒可通过此缝在第二个盘上冲蚀出一个标记。随后以高速旋转此同轴的双盘,继续做冲蚀,便可以在第二盘后得到第二个标记,如两盘相距L,两冲蚀标记间的弧度为S,弧半径为R,转盘的角度为ω。则粒子速度为:
调节支架通过其右侧的手柄2、限位块、丝杠2、直线导轨2组和机构,其上下位置可调,更换喷嘴时可转动手柄2将试样座下移,喷嘴更换完成后,反向转动手柄2将其复位,本装置设有限位块可保证喷嘴与试样的距离固定不变。
1.5除尘净化部分
净化设备为滤筒式除尘器,一端与试验箱连接,另一端连接室外。
1.6软件控制系统
1试验机测控系统采用板卡集成式数据采集和控制。它们提供了模拟量输入、模拟量输出、数字量输入/输出等功能。这些模块可以由命令远程控制。
2试验机控制软件采用Visual Basic语言开发,直接面向对象、功能强大、同时可扩展性强。
3为保证整机运行的可靠性,该机关键部件均采用性能良好的进口器件和国内知名品牌。
二、技术指标
1.调节角度 0-90°按实际角度需要定制相关夹具
2.喷嘴口径 1.5mm
3.气体进给速度 30m/s-150m/s 可调
4.喷嘴与试样距离 10mm±0.5mm 可调
5. 设备振动 ≤70db
6. 安全报警装置 机械、软件双重报警保护装置
7. 试样尺寸 按需定制
三、试验机的工作环境
? 在室温10℃~35℃范围内;
? 相对湿度不大于80%;
? 在稳固的基础上正确安装;
? 在周围无振动、无腐蚀性介质和无强电磁场干扰的清洁的环境中;
? 电源电压的波动范围不应超过额定电压的
10%。
四、试验机主要配置
? 主机一台 (含嵌入式计算机)
? 除尘配置 一套
? 测量控制系统一套(自主研制)
? 控制软件一套 (自主研制)
? 试样 一套
五、设备备品清单
类别 | 序号 | 名称 | 规格/数量 | 备 注 |
产 品 | 1 | 主机 | 1台 |
|
2 | 电控柜 | 1台 |
|
技 术 文 件 | 1 | 装箱单 | 1份 |
|
2 | 合格证 | 1份 |
|
3 | 主机使用说明书 | 1份 |
|
| 4 | 软件使用说明书 | 1份 | 见说明书 |
| 5 | 软件备份U盘 | 1个 |
|
附 件 | 1 | 鼠标、键盘 | 1套 |
|
2 | 工具箱 | 1个 |
|
3 | 保险芯 | 2个 |
|
| 4 | 试样 | 1套 |
|
工 具 | 1 | 内六角扳手 | 1套 |
|
2 | 活口扳手 | 1件 |
|